Каталог товаров
- Лицензия МЧС
-
Радиомонтажное оборудование и инструмент
-
Паяльное оборудование
1515
-
- Газовые паяльники8
- Дополнительные принадлежности для пайки22
- Дымоуловители17
- Монтажные коврики1
- Набор фильтров5
- Нагревательные элементы25
- Оловоотсосы10
- Очистители жал3
- Паяльники35
- Паяльные ванны40
- Паяльные жала и насадки549
- Паяльные станции621
- Паяльный инструмент100
- Проволочная канитель для очистителей1
- Ремонтные центры29
- Термоотсосы1
- Термостолы1
- Третья рука2
- Ультразвуковые ванны44
-
Ручной измерительный инструмент
458
-
Микроскопы
148
-
Освещение для монтажных работ
40
-
Инструмент
988
-
- Вальцовочные наборы1
- Досмотровое зеркало3
- Изолированный диэлектрический инструмент38
- Инструмент антистатический246
- Инструмент общего назначения467
- Ключи динамометрические10
- Кронштейны, столы3
- Молотки2
- Наборы инструментов, кейсы, сумки, ящики, коробки40
- Нож для шабера1
- Окрасочное оборудование1
- Отвертки, биты, головки, наборы135
- Разное27
- Ролики режущие для треборезов3
- Сварочные аппараты для труб из полипропилена9
- Термофены2
-
Промышленная химия
413
-
Антистатика и сопутствующее оборудование
220
- Вакуумные камеры 1
- Коврики монтажные 1
-
Оптические монтажные приборы
21
-
-
Теплотехническое оборудование, контроль и учет энергоресурсов
-
Манометры общетехнические
14
-
Термометры биметаллические
26
-
- Общетехнические (осевое присоединение)5
- Общетехнические ( радиальное присоединение )2
- Коррозионностойкие (осевое присоединение)4
- Коррозионностойкие ( радиальное присоединение )7
- Коррозионностойкие ( Универсальное присоединение )5
- С электроконтактной приставкой ( универсальное присоединение )1
- Специальные2
-
Счетчики сжатого воздуха
8
-
Вакуумметры
21
-
Мановакуумметры
13
-
Манометры с электроконтактной приставкой
18
-
Манометры аммиачные
4
-
Манометры образцовые и точных измерений
9
-
Манометры для измерения низких давлений газов
15
-
Датчики протечки воды
1
-
Калибраторы металлопластиковых труб
3
-
Клапаны электромагнитные соленоидные
4
-
Коррозионностойкие виброустойчивые манометры
13
-
Манометры виброустойчивые
10
-
Портативные ультразвуковые расходомеры
13
- Приборы для систем сбора данных 4
-
Расходомеры и счетчики
4
-
Сопутствующее оборудование КИПиА
44
-
Счетчики тепловой энергии
14
-
Терморегуляторы
6
-
Цифровые манометры
7
-
Щитовое оборудование
5
-
Щитовые приборы
18
-
-
Геодезические и лазерные приборы
-
Дальномеры
229
-
Нивелиры
787
-
Дорожные колеса и курвиметры
35
-
Высотомеры
8
-
Тахеометры
4
-
Навигаторы и навигационные приборы
4
-
GPS контроллеры полевые контроллеры
2
-
Геодезические GPS/GNSS приемники
6
- Измерительные инструменты 73
-
Теодолиты
55
-
Аксессуары для геодезических приборов
359
-
- Адаптеры трегеров32
- Аккумуляторы и зарядные устройства12
- Башмаки геодезические2
- Биподы и триподы9
- Вешки геодезические20
- Вешки геодезические14
- Геодезические буссоли и компасы37
- Держатели для контроллеров10
- Кабели для геодезического оборудования6
- Кронштейны для лазерных нивелиров4
- Наклонные площадки и крепления для лазерных нивелиров2
- Окулярные насадки1
- Отражатели геодезические54
- Очки для лазерных нивелиров5
- Переходники для лазерных нивелиров5
- Планиметры1
- Рейки нивелирные39
- Рюкзаки и сумки для геодезического оборудования6
- Спецодежда8
- Трегеры9
- Чехлы для штативов реек и вех2
- Штативы геодезические81
- БУ геодезическое оборудование 1
-
-
Радиоизмерительные приборы
-
Осциллографы
2080
-
Генераторы сигналов
1128
-
Измерители мощности СВЧ (ваттметры поглощаемой мощности)
99
-
USB и Комбинированные приборы
37
-
Анализаторы протоколов
9
-
Анализаторы сигналов и спектра
844
- Анализаторы цепей, Измерители КСВН и ККПО 551
-
Антенны измерительные
56
- Генераторы 6
- Измерители АЧХ 3
- Измерители коэффициента шума 5
- Измерители КСВН 2
- Измерители модуляции 2
-
Измерители мощности СВЧ (Ваттметры)
18
- Измерители напряженности поля 10
- Измерители нелинейных искажений 10
- Измерители неоднородностей линий передач 3
-
Измерители параметров полупроводников
28
-
Измерители уровня спутникового сигнала
1
-
Имитаторы сигналов GPS И ГЛОНАСС
29
- Источники-измерители программируемые 18
- Лабораторные источники питания 1
-
Логические анализаторы
30
- Оборудование и материалы для испытаний на ЭМС 6
- Переносчики частоты 24
- Системы сбора данных 27
- Усилители 61
- Фильтры программируемые 1
- Частотомеры 133
- Электронные нагрузки 25
-
-
Электроизмерительные приборы
-
Мультиметры
580
-
Клещи электроизмерительные и преобразователи тока
355
-
Нагрузки электронные
502
-
Измерители RLC
221
-
Измерители разности фаз
2
-
Многофункциональные измерители параметров электробезопасности
84
-
Регистраторы тока и напряжения
3
-
Индикаторы, детекторы и указатели напряжения
107
-
Пробойные установки
84
-
Вольтметры и амперметры
189
-
Вольтамперфазометры (ВАФ)
12
-
Измерители тока утечки
3
-
Измерители тока короткого замыкания и петли фаза-нуль
6
-
Автотрансформаторы (Латры)
64
-
Анализаторы параметров качества электрической энергии
78
-
Измерители параметров УЗО
16
-
Измерители сопротивления
330
-
Измерители электрической мощности
31
-
Импульсные тестеры обмоток
2
-
Источники питания
1870
-
Киловольтметры
16
-
Комплекты измерительные
1
-
Лабораторные высокоточные приборы
78
-
Магазины, мосты и меры сопротивления
50
-
Передвижные лаборатории
1
-
Приборы дистанционного контроля и управления
15
-
Реостаты сопротивления ползунковые
49
-
Счетчики электрической энергии
13
-
Тесламетры и Измерители магнитной индукции
2
-
Тестеры батарей
12
-
Фазометры и индикаторы чередования фаз
21
- Щитовые электроизмерительные приборы 26
-
-
Измерители параметров окружающей среды, производственных факторов и охраны труда
-
Измерители температуры и влажности ( термогигрометры, психрометры )
251
-
Люксметры
76
-
Шумомеры
104
-
рН метры и измерители кислотности
43
-
Дозиметры, радиометры
15
-
Спектроколориметры
4
-
Счетчики аэроинов
2
-
Тестер масла для фритюра
2
-
Кистевые динамометры (силомеры)
1
-
Досмотровое оборудование
19
-
Измерители-регистраторы и логгеры данных
204
-
- Терморегистраторы35
- Логгеры данных температуры и влажности51
- USB логгеры данных28
- WiFi Логгеры данных16
- Портативные регистраторы15
- Измерители-регистраторы скорости и расхода воздуха4
- Логгеры данных давления13
- Логгер данных ударной нагрузки1
- Многоканальные регистраторы с подключаемыми зондами23
- Логгеры данных освещённости и УФ-излучения3
- Аксессуары к логгерам и регистраторам61
- Логгеры данных для измерения CO27
- Сменные зонды и датчики для логгеров52
- Регистраторы электрических величин3
-
Анемометры, Термоанемометры (приборы для измерения скорости воздушного потока)
101
-
Барометры
13
-
Многофункциональные измерители параметров микроклимата
251
-
Секундомеры и часы
26
-
Газоанализаторы
64
-
Термометры пищевые
21
-
Счётчики пылевых частиц
39
-
Измеритель уровня электромагнитного фона
22
-
Приборы для измерения СВЧ излучений
1
-
Белизномеры
2
-
-
Приборы технической диагностики и неразрушающего контроля
-
Влагомеры материалов
43
- Анализаторы почвы 4
- Весы 59
-
Видеоскопы
128
-
Дефектоскопы
9
- Диагностика воздушных линий электропередач и связи 2
-
Дифференциальные манометры
71
-
Измерители вибрации, Виброметры
34
- Измерители крутящего момента 5
- Измерители оптической мощности 1
- Измерители прочности бетона и склерометры 7
-
Измерители температуры, Термометры
376
- Минитермометры 7
-
Пирометры (инфракрасные термометры)
217
- Плотномеры грунтов динамические 6
- Приборы для гидравлических и пневматических испытаний 57
-
- Аксессуары для маслянных вакуумных насосов11
- Безмаслянные вакуумные насосы7
- Вакуумные камеры1
- Двухступенчатые вакуумные насосы5
- Одноступенчатые вакуумные насосы5
- Расходники для маслянных вакуумных насосов2
- Ручные опрессовочные насосы9
- Тестеры тормозной жидкости1
- Труборезы7
- Шинные манометры5
- Электрические опрессовочные насосы4
- Приборы обнаружения газовых утечек и течеискатели 104
- Рефрактометры 30
-
Твердомеры
15
-
Тепловизоры
341
- Тестеры и индикаторы дефектов обмоток электрических машин 6
- Тестеры и индикаторы дефектов обмоток электрических машин 3
- Тестеры кислотных аккумуляторов 3
- Тестирование аккумуляторных батарей 4
-
Толщиномеры покрытий
57
- Трубки ПИТО 1
- Ультразвуковые толщиномеры 13
-
Анализаторы дымовых газов
212
- Анализаторы холодильных систем 27
-
-
Трассировка и поиск неисправностей кабельных линий и трубопроводов
- Аксессуары для течеискателей 8
- Акустические дефектоискатели 2
-
Акустические течеискатели
15
- Генераторы для трассоискателей 18
- Детекторы проводки и металла 6
- Кабеледефектоискатели 10
- Кабелеискатели 16
- Кабельные тестеры и обрыва проводки 71
- Корреляционные течеискатели 15
- Люкоискатели 1
- Маркероискатели 2
- Металлоискатели 19
- Оптоволоконные измерители 1
- Переносные генераторы высоковольтных импульсов 3
- Приемники для трассоискателей 4
- Принадлежности к акустическим и корреляционным течеискателям 30
- Трассодефектоискатели 12
- Трассоискатели 58
- Трассотечепоисковая техника для диагностики неметаллических и металлических трубопроводов 7
-
Беспроводные измерительные Смарт-зонды
-
Испытательное оборудование для электролабораторий
-
Аппараты испытательные высоковольтные
17
-
Приборы контроля высоковольтных выключателей
8
-
Приборы контроля РПН
4
-
Испытания трансформаторного масла на пробой
1
-
Приборы испытания кабельных линий
5
-
Установки для проверки автоматических выключателей
22
-
Устройства проверки релейной защиты и автоматики (РЗА)
10
-
Устройства проверки высоковольтных разрядников
1
- Многофункциональные приборы контроля силовых трансформаторов 4
- Портативные электротехнические лаборатории 10
-
-
Медицинское диагностическое оборудование
-
Медицинские инфракрасные термометры
13
-
Люминометры и Приборы для мониторинга гигиены
24
-
Медицинские тепловизоры для мониторинга лихорадки
3
-
СИЗ
2
-
Оборудование для дэзинфекции
95
-
Медицинские контактные термометры
6
-
Алкотестеры
27
-
Ультрафиолетовые облучатели
2
- Медицинское оборудование 122
-
- Аппараты для нормализации сна1
- Дозаторы шприцевые и насосы инфузионные3
- Дозиметр радиации1
- Ингалятор-небулайзер3
- Кислородное оборудование19
- Лампы ультрафиолетовые бактерицидные7
- Мониторы прикроватные4
- Негатоскопы3
- Операционные столы4
- Отсасыватели хирургические медицинские7
- Офтальмологическое оборудование11
- Паровые стерилизаторы4
- Пульсоксиметры4
- Рециркуляторы-облучатели35
- Светильники хирургические1
- Термометры1
- Тонометры13
- Увлажнители кислорода1
- Технические средства реабилитации 93
-
-
Мебель офисная, промышленная и лабораторная
- Медицинская мебель 6
- Офисная мебель 1
- Промышленная мебель 1314
-
- Аксессуары для промышленной мебели28
- Верстаки160
- Верстаки, производственные столы229
- Готовые рабочие места24
- Дополнительное оснащение рабочих мест69
- Дополнительные комплектующие52
- Модули промышленных столов1
- Полки для промышленной мебели8
- Промышленная тара9
- Системы хранения150
- Стеллажи, стойки, тележки33
- Стойки к промышленной мебели39
- Столики подкатные17
- Столы54
- Столы115
- Столы подкатные12
- Столы усиленные4
- Стулья23
- Тележки инструментальные54
- Тумбы38
- Тумбы70
- Шкафы37
- Шкафы для инструментов88
- Столы с антистатической столешницей 57
- Стулья, кресла и диваны 42
- Тумбочки 16
-
Освещение
- Arlight 1739
- IP_PROP472 1
- Армстронг 24
- Встраиваемые 138
- Грильято 2
- Консольные 85
- На лире 6
- Накладные 235
- Напольные 15
- Настенные 93
- Подвесные 266
- Светильники 566
-
- Аварийное освещение42
- Агропромышленное освещение2
- Административно-офисное освещение131
- Архитектурное освещение41
- Взрывозащищенное освещение48
- Интерьерное освещение60
- Медицинское освещение2
- Низковольтное освещение13
- Освещение ЖКХ10
- Промышленное освещение119
- Садово-парковое освещение32
- Спортивное освещение62
- Торговое освещение64
- Уличное освещение15
- Торшерные 50
-
Калибраторы и поверочное оборудование
-
Турбокомпрессоры
-
Аксессуары и принадлежности
- TROTEC Защита измерительных датчиков 2
- TROTEC Защита корпуса приборов T-серии 3
- TROTEC Программное обеспечение 3
- TROTEC Штативы и кейсы 2
- Адаптеры, насадки, микро и миниклипсы 5
- АКБ 3
- Аксесcуары для приборов 203
- Аксессуары 5
- Аксессуары 27
- Аксессуары для влагомеров 1
- Аксессуары для мегаомметров 2
- Аксессуары для трассоискателей 8
- Аттенюаторы фиксированные 7
- Аттенюаторы, нагрузки, волноводы, инжекторы 53
- Батарейные отсеки 8
- Блоки питания 4
- Блоки питания 1
- Гнезда/Разъемы 52
- Датчики измерительных систем Актаком 8
- Делители и пробники 529
- Диски для УШМ 24
- Запчасти 1
- Зарядные устройства 3
- Зарядные устройства 2
- Измерительные и соединительные кабели 29
- Измерительные кабели, адаптеры, наконечники и щупы 169
- Измерительные кабели, наконечники и щупы 610
- Интерфейсы и аксессуары 68
- Корпуса на DIN-рейку 11
- Переходники 14
- Переходы, адаптеры, нагрузки и аттенюаторы 160
- Пластиковые кейсы 3
- Преобразователи интерфейсов 13
- Преобразователи интерфейсов 1
- Соединительные провода 1
- СОЖ 1
- Трансформаторы тока 3
- Устройства ВЧ переключения 20
- Шасси для модульных приборов 3
-
Учебное оборудование
- OWON
- Антистатика и сопутствующее оборудование
- Вальцовочный набор
- вердо
- Геодезическое оборудование
- Готовые комплекты оборудования
- Давление и Расход
- Дальномеры
- Динамометры с выносным датчиком
- Зонды
- Измерители вибрации, Виброметры
- Измерители параметров окружающей среды
- Измерители параметров полупроводников
- Измерители сопротивления изоляции
- Измерители температуры (Пирометры)
- Измерители температуры и влажности
- Импорт
- Контрольно-измерительные приборы
- Лабораторное оборудование
- Лабороторное оборудование
- Манометрические коллекторы
- Мультиметры портативные цифровые
- Паяльное оборудование
- Принадлежности для КИПа
-
Продукция PINTECH
- AC CURRENT PROBE 2
- Высоковольтные пробники 5
- Высоковольтные пробники DC 4
- Высокочастотные пробники 4
- Генераторы электростатического заряда 6
- Гибкие токовые пробники 14
- Оптические изолированные пробники 9
- Пассивные осциллографические пробники 11
- Усилители высокого напряжения 13
- AC DC CURRENT PROBE 45
- Генераторы функциональные 5
- Дифференциальные пробники 61
- Источники питания переменного тока 4
- Источники питания постянного тока 11
- Осциллографы цифровые 19
- Продукция КИД
-
Продукция РУСИЧ
- Инструмент Р 8
- Инфракрасные термометры РУСИЧ 1
- Источники питания 68
- Машина непрерывной лазерной очистки 4
- Тестеры импульсных обмоток 5
- УФ-стерилизаторы 80
-
- Серия FS УФ-стерилизаторы9
- Серия SA УФ-стерилизатор7
- Серия SB10 УФ-стерилизаторы14
- Серия SBA УФ-стерилизаторы6
- Серия SCC УФ-стерилизаторы3
- Серия SDB УФ-стерилизаторы7
- Серия SDE УФ-стерилизаторы9
- Серия SDS УФ-стерилизаторы3
- Серия SSE УФ-стерилизаторы9
- Серия ST08 УФ-стерилизаторы4
- Серия YS УФ-стерилизаторы9
- Продукция СЕМ
-
Продукция Техно-АС
- Измерители-регистраторы Техно АС 2
- Тепловизионные комплексы Техно АС 9
- Термометрия 14
- Течетрассопоисковая техника Техно АС 76
-
- Акустические дефектоискатели1
- Акустические течеискатели2
- Генераторы1
- Дополнительное оборудование для трассо- и течеискателей19
- Кабеледефектоискатели1
- Кабелеискатели8
- Корреляционные течеискатели4
- Переносные генераторы высоковольтных импульсов1
- Портативные электротехнические лаборатории3
- Трассоискатели31
- Трассотечеискатели2
- Трассотечепоисковая техника для диагностики неметаллических и металлических трубопроводов3
- Продукция ТКА
- Радиоизмерительное оборудование
- Температура и Влажность
- Техника
- Третья рука
- Ультразвуковые дефектоскопы
- Электрические опрессовочные насосы
- Электроизмерительное оборудование
Новости
14.10.2021
Обновленное предложение Teledyne LeCroy на 2 полугодие 2021 года
Произошло повышение цен на осциллографы производства Teledyne LeCroy. Цена повышена на 5% на все серии осциллографов, однако специальное предложение продолжает действовать.
14.10.2021
Новые мощные модели источников питания GW Instek в серии GPP
Компания GW Instek (Тайвань) расширила популярную серию многоканальных программируемых источников питания постоянного тока двумя новыми моделями. Новые источники питания получили вдвое большую мощность и сохранили все преимущества серии.
14.10.2021
Пять дополнительных моделей в серии PSU7
Программируемые источники питания GW Instek мощностью 1,5 кВт. Пять дополнительных моделей в серии PSU7
Подписка на новости магазина
Подпишитесь на рассылку и получайте свежие новости и акции нашего магазина.
Коллекции
Анализатор дымовых газов testo 300
В данной коллекции подобраны товары для настоящих мужчин.
MAGUS LUM
Это серия люминесцентных микроскопов
Блог
Неразрушающий контроль композиционных материалов низкочастотными акустическими методами
Развитие современной техники требует новых конструкционных материалов, превосходящих по своим прочностным, упругим и другим свойствам традиционные. К числу наиболее интересных и перспективных материалов относятся полимерные композиционные материалы. ПКМ все чаще применяют в современном машиностроении, особенно в тех случаях, когда ни один другой материал не отвечает требованиям новой техники.
- Главная страница
- •
- Каталог товаров
- •
- Радиоизмерительные приборы
- •
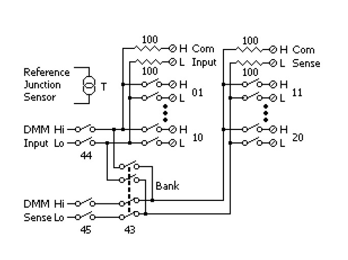
- Системы сбора данных
- •
- Опции к системам сбора данных
- •
- Модуль мультиплексора DAQ-900 Модуль мультиплексора





















